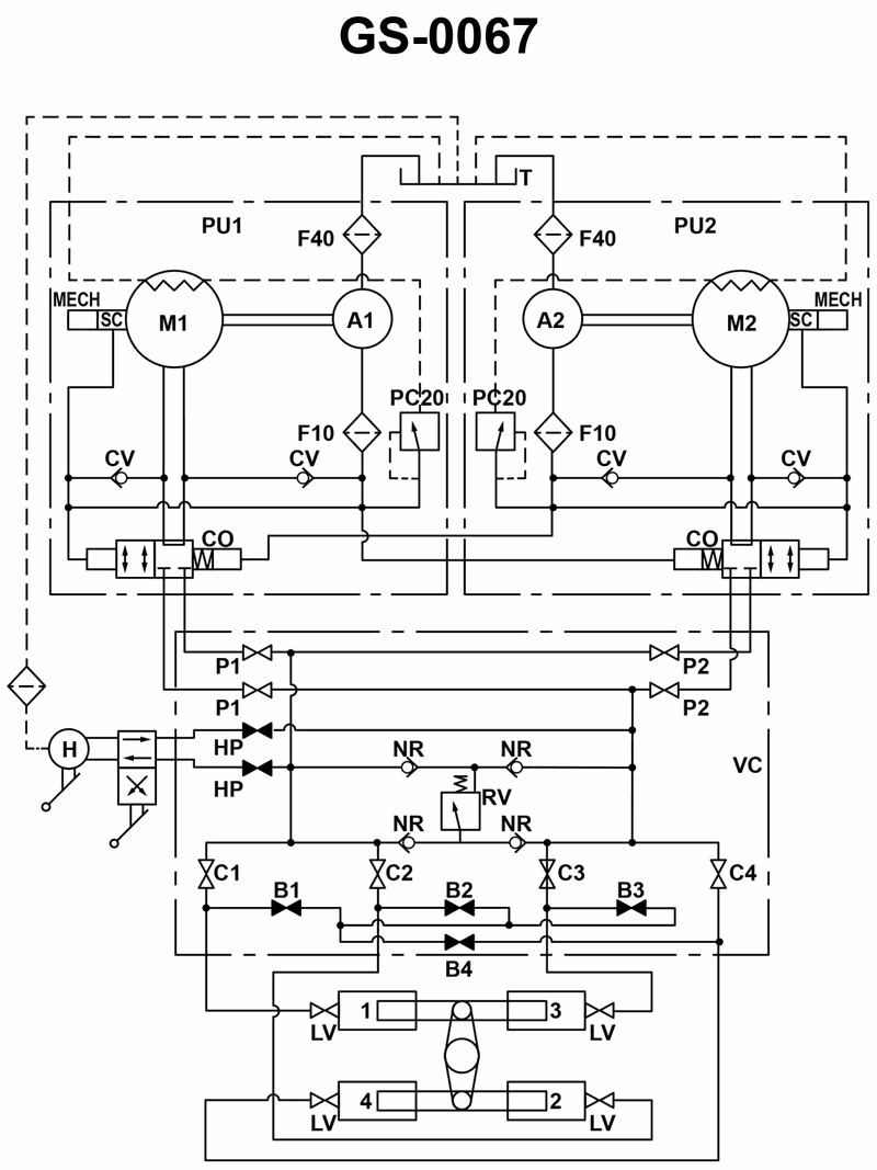
Which of the valve arrangements listed can be used to modify the four ram hydraulic steering gear system, shown in the illustration, to a working two ram system? See illustration GS-0067.
• Study how the C1–C4 isolating valves connect the hydraulic supply/return manifold to each pair of rams. • Notice how the B1–B4 cross‑connection valves can link or bypass sections when some rams are taken out of service. • A two‑ram working system must still have one ram on each side of the tiller so that torque on the tiller remains balanced.
• For each answer choice, trace the pressure path from P1/HP through the open C and B valves to see which specific rams remain connected to the system. • Ask yourself: with those valves open/closed, do I end up with exactly two active rams, one on each side of the tiller, or do I accidentally leave three or four rams (or none) in service? • Check whether any choice leaves a ram hydraulically "trapped" (isolated fluid with no return path), which would make steering sluggish or impossible.
• Verify which cylinders (1, 2, 3, 4) are still connected to the manifold when the listed C valves are closed. • Confirm that the open B valves provide a proper flow path between the two active rams, without feeding the isolated rams. • Make sure the selected configuration keeps symmetry of force on the tiller: the two active rams must oppose each other across the rudder stock.
No comments yet
Be the first to share your thoughts!