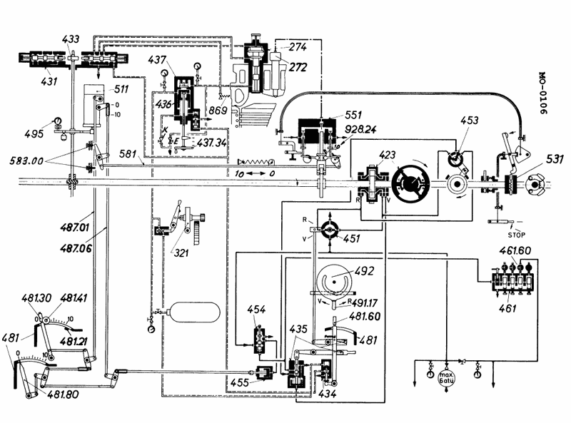
The termination of fuel injection for a large low speed diesel engine is initiated by __________. See illustration MO-0106.
• Fuel injection pump helix and spill port – how rotation of the pump plunger changes when injection stops • Governor / fuel control rod linkage – which parts actually move every time you change engine load or speed setting • Hydraulic vs. mechanical actions – decide whether injection cutoff is caused by a pressure change, a valve movement, or a rotary motion
• Trace the path from the governor output to the fuel pumps on the diagram: which numbered parts directly change the effective stroke of the fuel pump plunger? • Look at the fuel pump section in the upper left: which component’s movement would change the angular position of the pump plunger helix, thereby changing the point at which the spill port opens and injection ends? • Ask yourself whether injection stops each cycle because of a one‑time pressure signal, a valve that suddenly shuts, or because the pump plunger reaches a point where fuel can spill back to suction.
• Identify which number in the illustration is associated with the fuel pump racks / plungers rather than remote controls or limiters. • Confirm which component moves once per firing stroke to end injection (internal pump action) versus which parts move only when you change speed or load. • Make sure the option you choose is the one that directly initiates opening of the spill port / end of effective pumping stroke, not just a part of the long‑range control mechanism.
No comments yet
Be the first to share your thoughts!