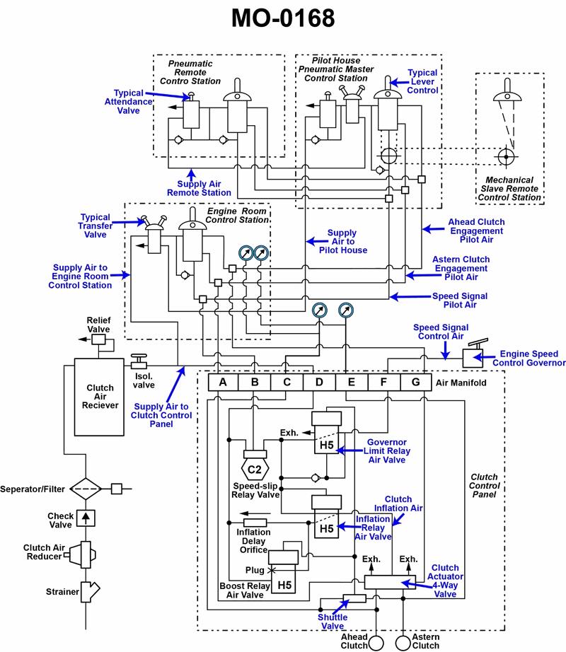
The salvage tug to which you are assigned is fitted with a totally pneumatic propulsion control system as shown in the illustration. If the astern clutch fails to engage from all control locations, but the ahead clutch properly engages from all control locations, which of the following system faults best accounts for these symptoms? Illustration MO-0168
• Trace the ahead and astern clutch engagement pilot air lines on the MO-0168 diagram and note where they are common to all stations versus unique to a single station. • Think about how a fault at one control station differs from a fault at a common line near the clutch control panel in terms of which locations would lose astern control. • Compare what kind of problem could stop only astern from working while allowing ahead to operate normally on a totally pneumatic system.
• If the astern clutch will not engage from any control location, what does that tell you about whether the problem is local to one station or in a line/component shared by all stations? • Look at the tubing connections at the clutch actuator 4-way valve: what happens if the pilot air line for ahead is intact but the one for astern is blocked or disconnected? • For each option, ask: would this fault affect control from all stations or just one station?
• Verify which parts of the astern pilot air circuit are downstream of all control stations and therefore common to every station. • Confirm that any option involving a single control lever would only affect that one station, not the others. • Check that the proposed fault explains both symptoms: loss of astern at all stations and normal operation of ahead at all stations.
No comments yet
Be the first to share your thoughts!