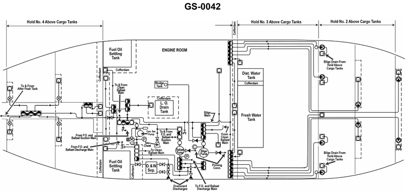
The bilge pump suction manifold, shown in the illustration, is provided with __________. See illustration GS-0042.
• bilge pump suction manifold location and purpose in the engine-room piping diagram • Symbol differences between a stop valve and a stop-check valve on piping schematics • How drawings indicate normally open (N.O.) and normally closed (N.C.) valves
• Find the bilge pump on the diagram, then trace its suction manifold back toward the bilge and hold suctions. How many individual valve symbols are drawn on that common suction header? • Look closely at each of those valve symbols: do any of them show a check-valve feature (one‑way flow) or special marking that would make them stop‑check valves, or are they simple isolation valves? • Scan around each valve symbol for notes such as N.O. or N.C. or any legend that would indicate normal operating position. How many, if any, are marked as normally open or normally closed?
• Confirm the exact number of valve symbols drawn on the suction manifold leading into the bilge pump. • Verify whether the valve symbol includes a check-valve element (indicating a stop‑check valve) or is just a plain gate/globe symbol (indicating a stop valve). • Check the drawing legend and nearby text for any N.O. / N.C. markings that would support or rule out the choices about normally opened/closed valves.
No comments yet
Be the first to share your thoughts!