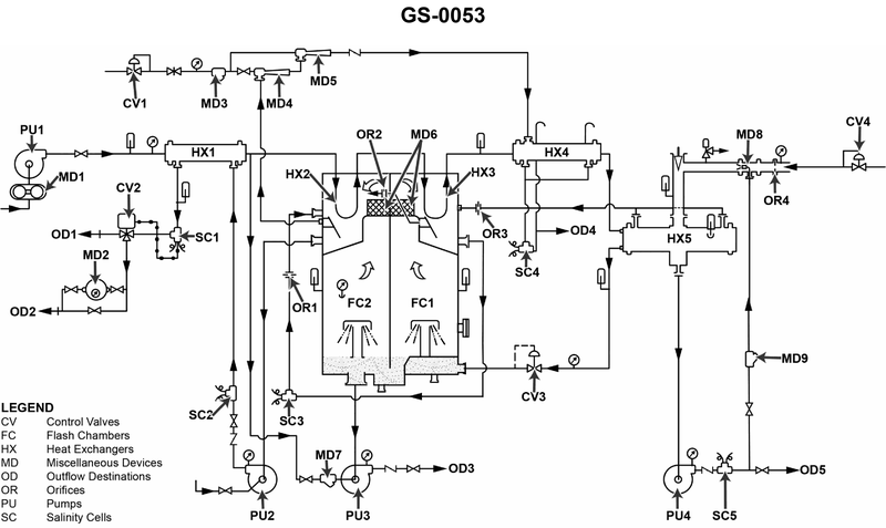
Standing watch in the engine room, a high reading is only indicated at the salinity cell labeled "6" shown in the illustration. This would be the probable result of __________. See illustration GS-0053.
• Location and purpose of salinity cell 6 in the distillate line (follow the piping from the flash chambers and condensers to OD5). • How a tube leak in the distillate condenser (section III) would change salinity patterns at upstream vs downstream cells. • Effect of temperature‑compensation settings and of a faulty salinity cell on what the indicator shows.
• Trace the flow of distillate through HX4, HX5, PU4 and to OD5. At what single point is salinity actually being measured by cell 6, and is any other cell measuring that same combined flow? • For each option, ask: would this problem change the actual salt content of the water, just the indication, or both? And would other salinity cells also notice it if it were a real salt increase in section III? • Think about temperature compensation: if compensation is set too low, does that make the indicated salinity higher or lower than the true salinity at that point?
• Verify exactly where salinity cell 6 is located relative to HX4/HX5, PU4, and OD5. • Check whether a minor tube leak in section III would affect only the water seen by cell 6, or also the streams seen by any other salinity cells in the diagram. • Decide whether an incorrect temperature‑compensation setting or a faulty cell could cause a high reading at that one cell without any actual change in salinity in the rest of the system.
No comments yet
Be the first to share your thoughts!