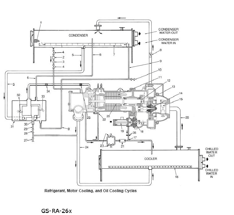
In the illustrated R-134a high pressure centrifugal chiller refrigerant flow circuit, what is the functional purpose of the refrigerant flowing as seen through the moisture indicator (item #3)? functions as a cooling medium for the hermetically sealed compressor drive motor functions as a cooling medium for the lubricating oil See illustration GS-RA-26.
In the illustrated R-134a high pressure centrifugal chiller refrigerant flow circuit, what is the functional purpose of the refrigerant flowing as seen through the moisture indicator (item #3)? functions as a cooling medium for the hermetically sealed compressor drive motor functions as a cooling medium for the lubricating oil See illustration GS-RA-26.
No comments yet
Be the first to share your thoughts!