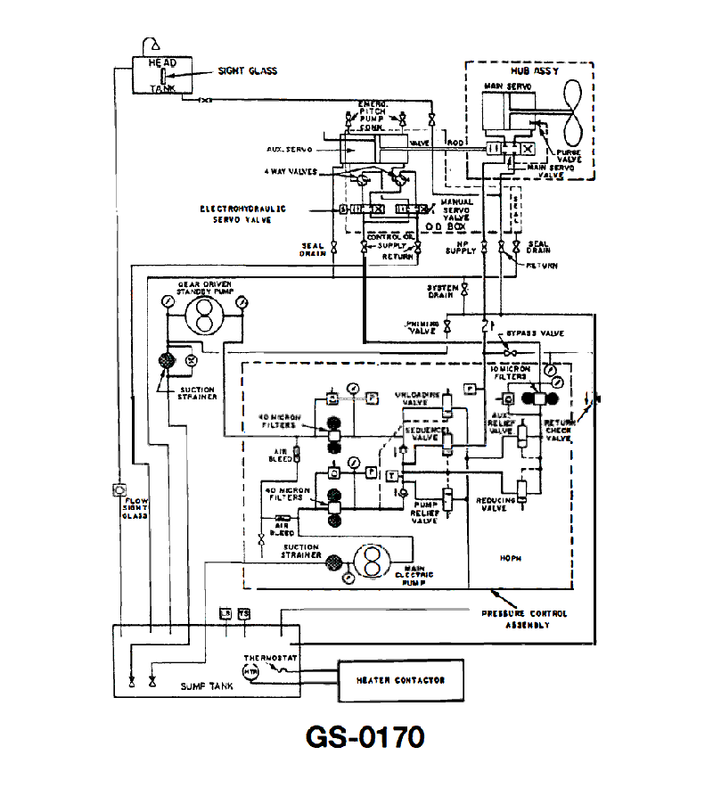
If your ship is experiencing slow, erratic, or no pitch response to normal CPP system commands, you would suspect a fault in the _________. See illustration GS-0170.
A
high pressure air supply
B
pneumatic clutch
C
electro hydraulic servo
D
feedback potentiometer
Loading interactive features...
Question 1 / 205eccef9cbacbc34ba4d45a8d
Question 1 of 205eccef9cbacbc34ba4d45a8d
If your ship is experiencing slow, erratic, or no pitch response to normal CPP system commands, you would suspect a fault in the _________. See illustration GS-0170.
If your ship is experiencing slow, erratic, or no pitch response to normal CPP system commands, you would suspect a fault in the _________. See illustration GS-0170.