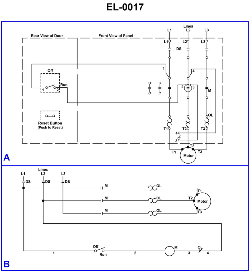
If the motor shown in the illustration will not start when the "off-run" switch is placed in the run position, which of the listed components should be checked FIRST? Illustration EL-0017
• Follow the control circuit path from L1 through the OFF‑RUN switch to the M (contactor) coil and then back through the overload relay contact (OL) to the line • Distinguish between the power circuit (L1‑L2‑L3 through heaters to the motor) and the control circuit (switch, M coil, OL contact) in the lower half of the diagram • Think about what could open the control circuit automatically to protect the motor, and what you can easily reset without replacing parts
• Starting at L1 in diagram B, trace the path when the OFF‑RUN switch is in RUN: where does the current go before it reaches the M coil, and what normally‑closed device is in series with that coil? • Which of the listed components would prevent the motor from starting even though the line disconnect is already closed and all fuses are good? • From a troubleshooting standpoint, which action is a simple check/reset, and which require removing and electrically testing components?
• Verify which symbol in the control circuit is the normally‑closed overload contact (OL) and whether it is in series with the M coil. • Confirm that the disconnect switch (DS) in the power circuit must already be closed for the control circuit to be energized as shown. • Compare which choices involve resetting something versus replacing components; think about what you would logically check first before using a meter or changing parts.
No comments yet
Be the first to share your thoughts!