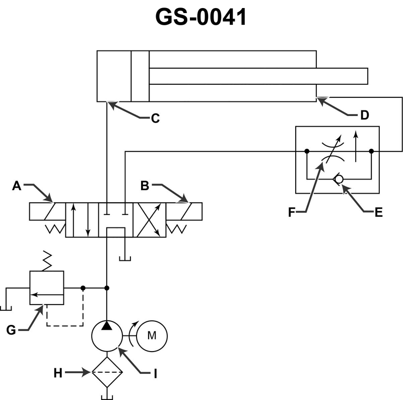
If solenoid "A" illustrated is energized, the ______. See illustration GS-0041.
• Double-acting hydraulic cylinder: which side of the piston is pressurized to extend vs retract • 4/3 directional control valve with solenoids A and B: how the internal arrows change the flow path when solenoid A is energized • Flow from the pump to reservoir (tank) vs pump to cylinder ports in each valve position
• Trace the flow from the pump up through the valve when solenoid A shifts the spool: which cylinder port (C or D) receives pressure and which returns to tank? • Based on which side of the piston gets pressure, decide whether the cylinder rod moves out (extend) or in (retract). • Check whether, in the A-energized position, the pump is sending oil only back to the reservoir or actively to one cylinder port.
• Identify which symbol in the valve block (under the A side) shows the actual flow paths when A is energized (look for the arrows inside that left-hand box). • Verify which line from the valve goes to the rod end of the cylinder and which goes to the cap end; this tells you whether pressurizing that port will extend or retract the cylinder. • Confirm whether there is any path from pump directly to reservoir in the solenoid A position, or whether the path goes through a cylinder port first.
No comments yet
Be the first to share your thoughts!