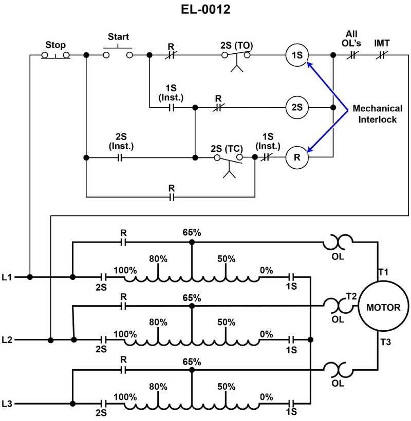
As shown in the illustration, what is the purpose of the main contacts of contactor "2S"? Illustration EL-0012
• Autotransformer starter sequence: which contactors are closed during the starting (reduced‑voltage) period vs the run period • Location of 2S main contacts in the power circuit (bottom of the diagram) between lines L1–L3, the autotransformer windings, and the motor • Difference between connecting the autotransformer to the line versus connecting the motor to the line
• Look at the lower power diagram: when 2S is closed, what gets connected directly to L1, L2, and L3? Is it the motor, the autotransformer, or both? • During normal running (after acceleration), follow the circuit path through contactor R. Is 2S still needed for the motor to receive full line voltage? • Compare the roles of 1S and 2S: which contactor actually connects the motor to the transformer taps, and which one feeds the transformer from the line?
• Trace the path from L1–L2–L3 through 2S and into the autotransformer coils; confirm what device those contacts physically feed. • Verify which contactor (1S, 2S, or R) is in the circuit when the motor is at full‑voltage run – this tells you if 2S is only used during starting or also during running. • Make sure you distinguish between the configuration of the transformer windings (wye/delta) and the simple act of connecting the transformer to the supply line; 2S only does one of these, not both.
No comments yet
Be the first to share your thoughts!