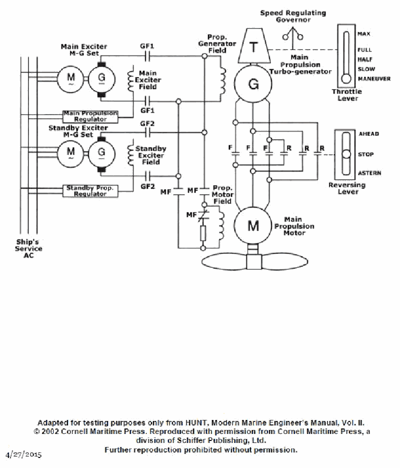
As shown in the illustration of a turbo-electric propulsion drive system, what type of propulsion motor is used? See illustration EL-0142.
• Look at the labeled Prop. Motor Field and how it is supplied from the exciter M‑G sets. • Think about which motor types require a separate DC field excitation versus which have the field built into the rotor (like a squirrel cage). • Consider how reversing is done in this system using the F (forward) and R (reverse) contactors in the diagram.
• From the diagram, is the propulsion motor getting a separate field current, or is it fed only by the main generator lines? Which of the listed motor types is built to work that way? • Would a squirrel cage or wound‑rotor induction motor normally have its field supplied from an external DC exciter, as shown here? • If the turbo‑generator is producing AC, which of the answer choices is the most logical match for an AC propulsion motor that needs its own DC field and contactor‑type reversing?.
• Verify which of the options use a separately excited field winding (look for "field" in the diagram, not just stator/rotor). • Confirm whether induction motors (squirrel‑cage or wound rotor) normally require a separate DC exciter for their rotor or field. • Check that a shunt‑wound DC motor would be consistent (or not) with a turbine‑driven main turbo‑generator in a classic turbo‑electric ship system.
No comments yet
Be the first to share your thoughts!