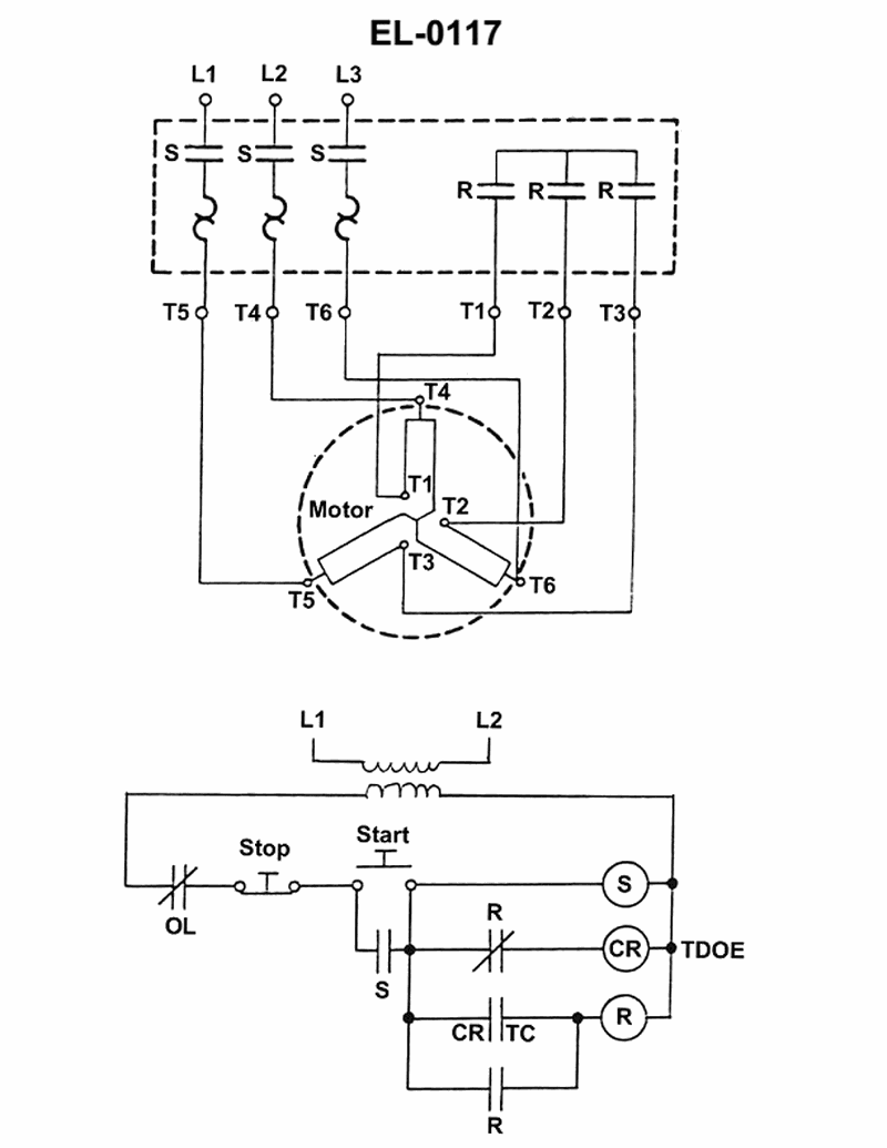
As shown in the illustrated three phase squirrel cage induction motor controller, what starting method is used? See illustration EL-0117.
As shown in the illustrated three phase squirrel cage induction motor controller, what starting method is used? See illustration EL-0117.
No comments yet
Be the first to share your thoughts!