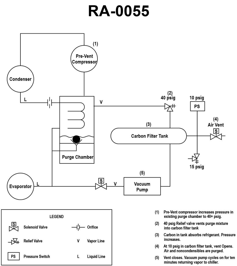
As shown in the illustrated LP centrifugal chiller high efficiency purge recovery unit piping schematic, what statement is true concerning the carbon filter tank? See illustration GS-RA-55.
A
The carbon pellets within the carbon filter tank have an affinity for refrigerant vapor but not air and non-condensable gases.
B
The carbon pellets within the carbon filter tank have an affinity for air and non-condensable gases but not refrigerant vapor.
C
The carbon pellets within the carbon filter tank have an affinity for both air and non-condensable gases and refrigerant vapor.
D
The carbon pellets within the carbon filter tank have neither an affinity for both air and non-condensable gases nor refrigerant vapor.
Question 1 / 270705eccef9dbacbc34ba4d460d2
Question 1 of 270705eccef9dbacbc34ba4d460d2
As shown in the illustrated LP centrifugal chiller high efficiency purge recovery unit piping schematic, what statement is true concerning the carbon filter tank? See illustration GS-RA-55.
As shown in the illustrated LP centrifugal chiller high efficiency purge recovery unit piping schematic, what statement is true concerning the carbon filter tank? See illustration GS-RA-55.