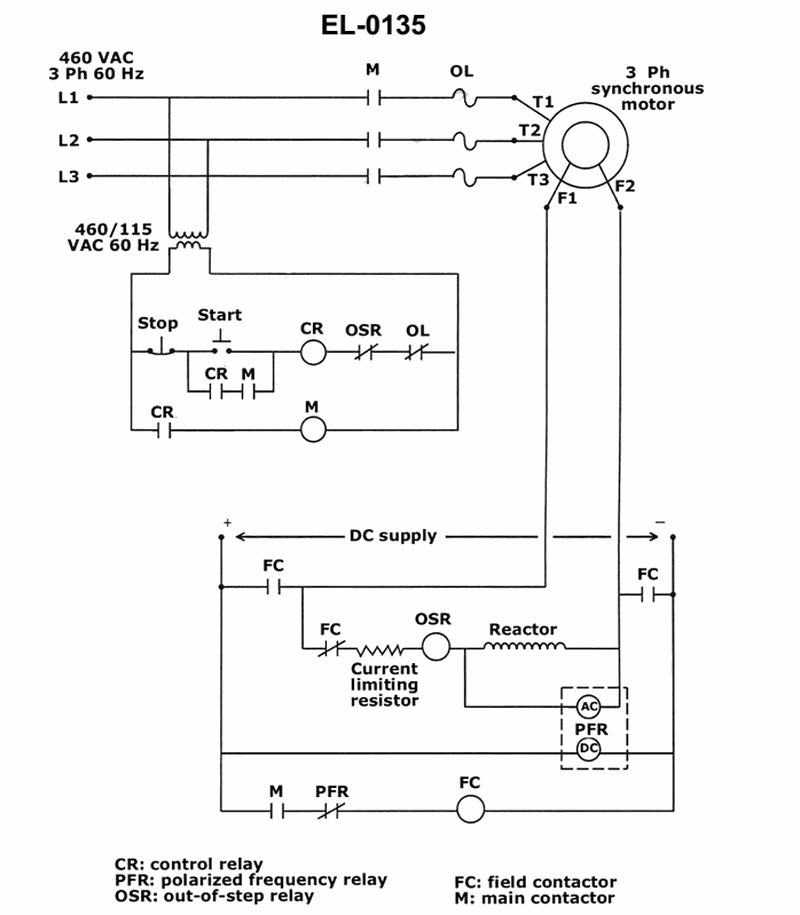
As shown in the illustrated 3 phase synchronous motor controller, what statement is true regarding operation at synchronous speed? See illustration EL-0135.
⢠Behavior of induced voltage in the rotor of a synchronous motor as slip decreases (approaching synchronous speed) ⢠Purpose of the polarized frequency relay (PFR) in starting a synchronous motor as an induction motor ⢠How the field contactor (FC) in the diagram is controlled by the PFR contacts when the motor is ready to pull into synchronism
⢠As the rotor speeds up and slip gets smaller, what happens to both the amplitude and frequency of the voltage induced in the rotor (field) winding? Does it logically increase or decrease? ⢠Look at the bottom control circuit: when should the field contactor (FC) be energized ā during acceleration, or only when the motor is close to synchronous speed? How does the PFR contact in series with the FC coil need to change state to make that happen? ⢠The PFR is sensing the rotor-induced AC through the reactor. When that sensed voltage becomes very small/low frequency, would you expect the relay coil driven by it to be held in, or to release, at the moment you want DC field applied?
⢠Confirm that as slip approaches zero, the rotor-induced voltage decreases in both magnitude and frequency, not increases. ⢠Trace the control path to the FC coil and verify whether FC is energized when the PFR contact is in its picked-up or dropped-out condition. ⢠Eliminate any choices that claim rotor voltage increases at synchronous speed or that leave the DC field disconnected right when the motor should be pulling into step.
No comments yet
Be the first to share your thoughts!