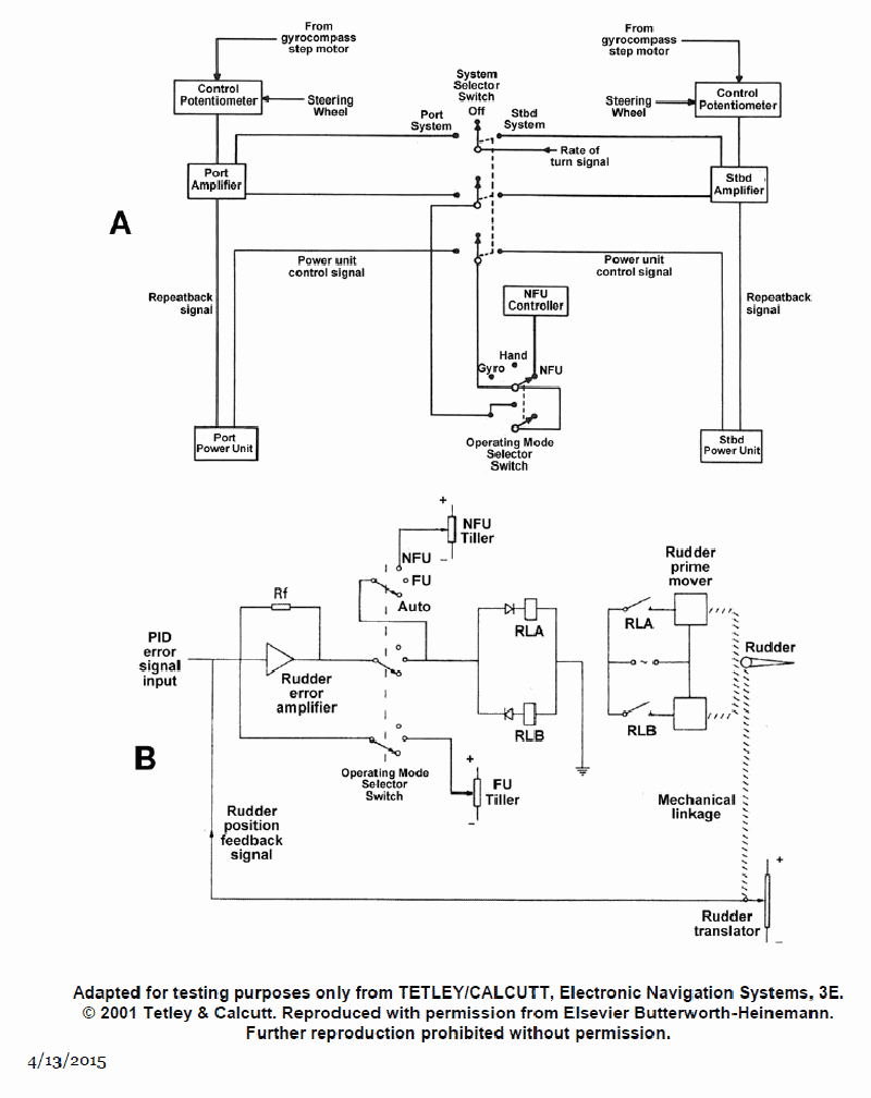
As shown in figure "A" of the illustration, the actual rudder angle repeatback signal originates at what device and is delivered to what other device? Illustration EL-0097
A
originates at the amplifier and delivered to the control potentiometer
B
originates at the power unit and delivered to the amplifier
C
originates at the power unit and delivered to the control potentiometer
D
originates at the amplifier and delivered to the power unit
Loading interactive features...
Question 1 / 2066636eed28f7522a1c51dab5
Question 1 of 2066636eed28f7522a1c51dab5
As shown in figure "A" of the illustration, the actual rudder angle repeatback signal originates at what device and is delivered to what other device? Illustration EL-0097
As shown in figure "A" of the illustration, the actual rudder angle repeatback signal originates at what device and is delivered to what other device? Illustration EL-0097